Комплекс не має аналогів в Україні та світі. У світі на даний час не існує аналогічних комплексів для здійснення вимірювань в температурному інтервалі 1.2 – 300 К,
а також які були б здатні досліджувати теплове розширення кристалів речовин, які при кімнатній температурі є газами, так звані «кріокристали»,
і вирощуються вони безпосередньо у вимірювальній комірці.
Комплексу надано статус Національного надбання України постановою Кабінету міністрів України №1243 від 04.11.2022 р. У Державному реєстрі наукових об`єктів,
що становлять національне надбання аналогів комплексу немає. Найбільш близький за чутливістю та інтервалом робочих температур (5-350 К) аналог даного вимірювального
комплексу знаходиться в Університеті штата Монтана, США (Montana State University, USA) (J. J. Neumeier et al, Review of Scientific Instruments 79, 033903, 2008). Перевагою
комплексу у (ФТІНТ ім. Б.І. Вєркіна НАН України) над аналогом є можливість проводити виміри при температурах до 1.2 К, що дуже важливо, оскільки саме нижче температури
кипіння рідкого гелію (4.2 К) у тепловому розширенні найбільш яскраво виявляється вплив квантових ефектів.
Апаратна роздільна здатність дилатометричного комплексу становить 2·10-9см. Комплекс здатний зареєструвати зміни довжини зразка на величину міжатомної відстані.
Задачі, які вирішує комплекс:
Вимірювання теплового розширення кріокристалів, твердих речовин та наноструктурних матеріалів в температурному інтервалі 1.2 - 300 К (чутливість 10 -11 м)
Вимірювання теплового розширення кріокристалів в температурному інтервалі їх існування.
Визначення кількісного та якісного складу газів, які сорбовані наноструктурними матеріалами, та динаміки їх сорбції і десорбції в інтервалі температур 2-1000 К
Cклад комплексу:
Низькотемпературний ємнісний дилатометр для дослідження теплового розширення твердих тіл.
Низькотемпературний ємнісний дилатометр для дослідження теплового розширення кріокристалів.
Низькотемпературний десорбційний вакуумний газоаналізатор для визначення кількісного та якісного складу газів, які сорбовані в наноструктурні матеріали,
та динаміки їх сорбції і десорбції.
Вимірювальне обладнання та системи автоматизації для забезпечення функціонування комплексу.
Рис. Дилатометричний вимірювальний комплекс для дослідження температурної залежності лінійного теплового розширення кріокристалів,
твердих речовин та наноструктурних матеріалів в температурному інтервалі 1.2 - 300 К (чутливість 10 -11 м).
Дилатометр являє собою прилад для вимірювання теплового розширення (від латинського dilato – розширювати),
що дозволяє реєструвати зміну розмірів об'єкта в залежності від температури або інших факторів. Найважливішими характеристиками
дилатометра є його чутливість до абсолютної зміни розмірів об'єкта, що вимірюється, та робочий інтервал температур,
у якому можуть проводитися вимірювання. Оскільки, як правило, коефіцієнти теплового розширення зменшуються зі зниженням температури,
чутливість дилатометра, призначеного для вимірювань при низьких температурах, повинна бути надзвичайно високою. Крім того, конструкція дилатометра повинна
забезпечувати мінімальну похибку, яка вноситься вимірювальною системою в теплове розширення зразка, високу точність термометрії, вібростійкість, а також містити ряд
технічних рішень, що дозволяють здійснювати функціонування приладу при низьких температурах.
Дилатометрічні дослідження виконуються на двох низькотемпературних високочутливих ємнісних
дилатометрах, що дозволяють виявити зміну розміру зразка, що досліджується, на величину
міжатомної відстані. Один з дилатометрів призначений для досліджень теплового розширення
затверділих газів в інтервалі температур їх існування. Другий - для досліджень теплового
розширення будь-яких твердотільних зразків довільної форми в інтервалі температур
від 1.2 до 300 К. Дилатометри розроблені у ФТІНТ ім. Б.І. Вєркіна НАН України. Вимірювання теплового розширення дають інформацію про специфічні фазові переходи і
квантові явища в твердих тілах
[Low Temp. Phys.42, 788 (2016)].
Експериментальні дослідження сорбційних властивостей виконуються методом термопрограмованої десорбції
Висока кваліфікація дослідників, в розпорядженні яких є унікальне сучасне технічне
оснащення, дає можливість вирішувати ряд наукових завдань, що стосуються динаміки кристалічної
решітки, спіново-ядерної конверсії, особливостей обертального руху молекул в кристалічній решітці,
а також теплового розширення і сорбційних властивостей вуглецевих наноструктур.
Рис. Низькотемпературний десорбційний вакуумний газоаналізатор для визначення кількісного та якісного складу газів,
які сорбовані в наноструктурні матеріали, та динаміки їх сорбції і десорбції в інтервалі температур 2-1000 К.
Діяльність дилатометричної групи та «Комплексу для вимірювання теплового розширення твердих наноструктурних матеріалів
та кріокристалів при низьких та наднизьких температурах Фізико-технічного інституту
низьких температур ім. Б.І. Вєркіна Національної академії наук України» кординує член-кореспондент НАН України
Долбин Олександр Вітольдович (1967 року народження), в.о директора ФТІНТ ім. Б.І. Вєркіна НАН України з 2024 р.,
завідувач відділу теплових властивостей і структури твердих тіл і наносистем Фізико-технічного інституту низьких температур НАН України ім. Б.І. Вєркіна (2018 - 2024), в 1996
отримав звання кандидат технічних наук, а в 2012 році захистив докторську дисертацію на
тему «Квантові та розмірні ефекти в тепловому розширенні вуглецевих наноструктур», професор.
Лауреат Державної премії України в галузі
науки і техніки 2011 р. за цикл робіт «Квантові ефекти і
структурна самоорганизація у нових багатофункціональних наноматеріалах». У 2022 отримав відзнаку
Національної академії наук України «За професійні здобутки». Член-кореспондент НАН України з 2025 р.
Він є автором і співавтором понад 100 наукових праць та винаходів.
Комплекс належить Відділу теплових властивостей і структури твердих тіл та наносистем Фізико-технічного інституту низьких температур ім. Б.І. Вєркіна НАН України.
Дилатометрична група займається дослідженнями теплового розширення речовин в конденсованому стані при низьких температурах з 1972 року. До складу
групи входять кандидати фіз.-мат. наук Микола Анатолійович Вінніков, Валентин Борисович Есельсон, Разет Магомедівна Баснукаєва, Сергій Володимирович
Чередніченко. До 2004 року групу очолював кандидат фіз.-мат. наук Олександровський Анатолій
Миколайович. До 2013 року основні наукові результати групи були отримані у співпраці з академіком НАН України,
професором Вадимом Григоровичем Манжелієм. Доктор Віктор Григорович Гаврилко пішов на пенсію, але
продовжує брати участь у дослідницькій роботі групи (відвідувач). Дослідники групи
вивчають одвердівші гази та їх розчини, теплове росширення та кінетику сорбції газових домішок
вуглецевими наноматеріалами.
СХЕМА НИЗЬКОТЕМПЕРАТУРНОГО ДИЛАТОМЕТРА ТА ЕТАПИ СТВОРЕННЯ КОМПЛЕКСУ:
Роздільна здатність дилатометру (2·10-9 см) забезпечується конструкцією (основні елементи вимірювальної комірки виготовлені з монокристалу сапфіру) та
високою вібраційною і температурною стабільністю вимірювального коливального контуру, який знаходиться у рідкому гелію. Аналогів на робочий інтервал температур та коло задач,
які здатен вирішувати комплекс, в світі немає.
1971-1974 рр.– створення першого в світі дилатометру для вимірювання теплового розширення кріокристалів (від 4.2К);
1985-1989 рр. – Радикальна модернізація дилатометру для вимірювання теплового розширення кріокристалів (температурний інтервал розширено до 1.2 К);
1991-1997 рр.– створення дилатометру для вимірювання теплового розширення наноструктур (чутливість 10-11 м);
2000-2001 рp. - модернізація дилатометру для вимірювання теплового розширення наноструктур. Перехід на нову вимірювальну базу (термомертія LakeShore);
2002-2004 рр. – створення низькотемпературного десорбційного вакуумного газоаналізатору (чутливість 10-7 моль);
2015-2016 рр. – удосконалено систему автоматизації та розроблено нове програмне забезпечення.
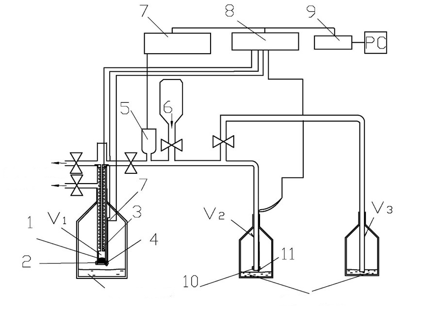
До складу Комплексу входить низькотемпературний десорбційний вакуумний газоаналізатор для визначення кількісного та якісного складу газів, які сорбовані наноструктурами
Принципова схема. Низькотемпературний десорбційний вакуумний газоаналізатор для визначення кількісного та якісного складу газів,
які сорбовані в наноструктурні матеріали, та динаміки їх сорбції і десорбції в інтервалі температур 2-1000 К.
1 – зразок;
2, 3, 10 – нагрівачі;
4, 7, 11 – термометри (кремнієві діоди DT – 470);
5 – ємнісні перетворювачі тиску (MKS Baratron 627B);
6 – балон з газом для насичення;
7 – цифровий мультиметр (Keithley 2700);
8 – температурний контролер (Cryo-Con model 34);
9 – пристрій сполучення з персональним комп'ютером (Advantech PCI – 1670).
Для дослідження кінетики сорбції домішок наноструктурами, а також
визначення концентрації і якісного складу малих кількостей домішкових газів,
сорбованих у наноматеріалах, групою був розроблений і створений вакуумний десорбційний
газоанілізатор оригінальної конструкції з роздільною здатністю 10-7 моль. Сорбцію та десорбцію газових домішок порошками
наноматеріалів досліджують у температурному інтервалі 2-290 K, що дозволяє проаналізувати
термоактивовані та тунельні механізми сорбції. Приклад зміни тиску в процесі десорбції
4He зі зразка оксиду графену показано на рис. нижче.
[Low Temp. Phys. 39, 1090 (2013)].
Науковий колектив, що виконує досліди на Комплексі для вимірювання теплового розширення твердих наноструктурних матеріалів та кріокристалів при низьких та
наднизьких температурах співпрацює та має спільні наукові дослідження і публікації з багатьма науковими центрами різних країн.
Закордонні вчені високо оцінюють унікальні можливості комплексу, комплекс використовувався у багатьох міжнародних проектах.
За участю Відділу хімії, Вищої школи наук, університету Осаки, Японія, в 2015 - 2019 рр. здійснено сумісні дослідження теплового
розширення нових органічних сполук з надпровідниковими властивостями κ-(D4-BEDT-TTF)2Cu{N(CN)2}Br.
Виконано сумісний проєкт «Дослідження лінійного теплового розширення кварцового аерогелю» за договором № 1/09-2016 від 01 липня
2016 р. між : Фізико-технічним інститутом низьких температур ім. Б.І Вєркіна НАН України та компанією «Active Aerogels», Lda, Coimbra, Portugal
(номер держреєстрацїї 0116U004329). На основі кооперації з дослідниками з Факультету експериментальної фізики Університету Умеа, Швеція
(Department of Experimental Physics, Umea University, Sweden), Іспанського інституту фізики вуглецевих структур
(Instituto de Carboquímica Zaragoza, Spain), Австралійського науково-технологічного центру (Australian Nuclear Science and Technology Organization) і з
Національним науковим центром «Харківський фізико-технічний інститут» (Україна) виконуються дослідження теплового розширення графенових наноструктур,
вуглецевих нанотрубок, фулерита С60, як чистого, так і легованого різними газами; в період з 2004 до 2006 проводилися спільні
дослідження теплового розширення із ученими з Національного Університету Узбекистану ім. Мірзо Улугбека (Mirzo Ulugbek National University of Uzbekistan);
Інституту фізики ім. Андронікашвілі Грузинської академії наук. Дослідна група має активну співпрацю з вивчення
теплових властивостей вуглецевих наноструктур з проф. A. Ежовскі (A. Jezowski) (Інститут низьких температур і структурних досліджень Польської АН у Вроцлаві).
Групою було досліджено теплове розширення таких екзотичних об'єктів, як затверділі гази:
Ar, Kr, Ne, H2, HD, D2, CH4, CHD3, CD4,
N2, CO2, CO, N2O, NH3, CCl4, CBr4, SF6
і ряду їх твердих розчинів, а також теплове розширення фулериту, різних конструкційних матеріалів і кристалів, які
використовуються в низькотемпературної і космічній техніці. В останні роки були виявлені від’ємне
теплове розширення і явище орієнтаційного поліаморфізма фулерита С60 при температурах рідкого гелію.
Було досліджено низькотемпературне теплове розширення джгутів одностінних вуглецевих нанотрубок в радіальному напрямку.
Були досліджені домішкові і квантові ефекти в тепловому розширенні вуглецевих наноструктур. Була виявлена і досліджена
квантова дифузія гелію, водню і неону в фулериті С60. Виявлено тунельний характер просторового перерозподілу 4He
и 3Не в джгутах вуглецевих нанотрубок. Вперше експериментально досліджено вплив радіаційного опромінення γ-квантами джгутів нанотрубок
в атмосфері різних газів на радіальне теплове розширення джгутів нанотрубок і сорбцію ними водню. Показано, що
опромінення зразків різко збільшує кількість хемосорбованого нанотрубками водню. Досліджено сорбцію і подальшу десорбцію
газових домішок 4Не, Н2, Ne, N2, CH4 та Kr порошками оксиду графену (GO), оксиду графену, який відновлено глюкозою (RGO-GL),
і відновленого гідразином оксиду графену (RGO-Hz) в інтервалі температур 2-290 К. Було досліджено вплив термічного
відновлення на структуру і сорбційні властивості оксиду графену. Багато з отриманих експериментальних даних увійшли в
довідники та монографії, видані в Україні та США.
Отримані результати представлені: у чотирьох монографіях (Begell Hose, AIP Press, Наукова думка), у 88 наукових статтях (Appl.Phys.Lett., Applied Surface Science,
JLTP, ФНТ), 6 статей за останні 3 роки. Сумарний індекс цитування робіт – h-index=21, загалом 1432 цитувань (станом на 1 грудня 2025 р.). Проведені дослідження
були відзначені: Державна премія за 1977 р., Премія ім. Б.І. Вєркіна НАН України за 1999 р., Державна премія України в галузі науки і техніки 2011 р.
Почесна грамота НАН України за цикл робіт «Кінетика низькотемпературної сорбції газів графеновими наноструктурами» у 2019. Премії Президента України у 2021 р.
за наукову роботу «Структура, сорбційні і теплові властивості вуглецевих наноматеріалів та створення композитів на їх основі».
Керівник дилатометричної групи, чл.-кор. НАН України, д.ф.-м.н., проф.
чл.-кор. НАН України, проф. Долбин О.В. є лауреатом Державної премії в галузі науки та техніки 2011 р. за цикл робіт «Квантові ефекти і
структурна самоорганизація у нових багатофункціональних наноматеріалах». У 2022 отримав відзнаку
Національної академії наук України «За професійні здобутки».
старший науковий співробітник, кандидат фіз.-мат. наук
к.ф.-м.н. Вінніков М.А. був учасником від України міжнародного проєкту «Investigations of the linear thermal expansion of silica aerogel»
(«Дослідження лінійного теплового розширення кварцового аерогелю», 2016 р., фінансуюча сторона «Active Aerogels», Lda, Coimbra, Portugal/Португалія).
старший науковий співробітник, кандидат фіз.-мат. наук
к.ф.-м.н. Баснукаєва Р.М. є лауреатом Премії Президента України у 2021 р. за наукову роботу «Структура, сорбційні і теплові властивості вуглецевих наноматеріалів та створення композитів на їх основі». Переможниця конкурсу «Грант для візитів молодих українських учених до Польщі» (2017р.). Переможниця обласного конкурсу «Найкращий молодий науковець Харківщини» за напрямом «Нові речовини і матеріали» (2018р.). Двічі лауреат стипендії Президента України (2014 — 2016 рр.) та (2024 — теперішній час) та лауреат стипендії НАН України (2021 — 2023 рр.). Нагороджена почесною грамотою НАН України за цикл робіт «Кінетика низькотемпературної сорбції газів графеновими наноструктурами» у 2019 р. та грамотою Президії НАН України та Ради молодих вчених НАН України за активну участь та вагомі досягнення у науковій діяльності у 2025 р.
молодший науковий співробітник, кандидат фіз.-мат. наук
к.ф.-м.н. Чередніченко С.В. нагороджений почесною грамотою Президії НАН України та Ради молодих вчених НАН України за активну участь та вагомі досягнення у науковій діяльності у 2024 р.
старший науковий співробітник, кандидат фіз.-мат. наук
Mr. Pogrybny M.T.
аспірант.
Комплекс активно використовується у державних програмах розвитку українських нанотехнологій: в комплексній програмі НАН України “Наноструктурні системи,
наноматеріали, нанотехнології”, (2006-2010 рр.); в цільовій комплексній програмі фундаментальних досліджень НАН України «Фундаментальні проблеми наноструктурних
систем, наноматеріалів, нанотехнологій» (2010-2014 рр.); в цільовій комплексній програмі фундаментальних досліджень НАН України «Фундаментальні проблеми створення нових
наноматеріалів і нанотехнологій» (2015 – 2019 рр.), в програмі КПКВК 6541230 «Підтримка розвитку пріоритетних напрямів наукових досліджень» (2020–2021 рр.).
Виконані з використанням комплексу роботи неодноразово входили до списку основних результатів наукових досліджень у Звітах про діяльність НАН України.
Науково-дослідний проєкт для молодих вчених Національної академії наук України.
Назва: «Спікання нових композитних біоматеріалів, армованих вуглецевими нанотрубками, та дослідження їх структури та сорбційних
властивостей» (Керівник проєкту - к.ф.-м.н. Баснукаєва Р.М.) (2021 – 2022)
Проєкт, що фінансується Національним фондом досліджень України (НДФУ), конкурс «Підтримка досліджень для провідних та молодих вчених».
Назва: «Квантове тунелювання коливальних збуджень у теплопровідності кристалічних та аморфних матеріалів і композитів»
(2020 – 2023) (Учасники проєкту - к.ф.-м.н. Баснукаєва Р.М. та к.ф.-м.н. Вінніков М.А.)
Проєкт НДФУ з конкурсу «Excellence Science in Ukraine». Назва: «Низькотемпературні квантові наномасштабні ефекти в
теплових властивостях компактованих вуглецевих матеріалів та їх композитів» (2024 – 2026)
(Учасники проєкту - Вінніков М.А., Чередніченко С.В.)
Співробітники дилатометричної групи та весь колектив відділу №9 щиро та сердечно вітають к.ф.-м.н. Баснукаєву Р. М. з почесною
відзнакою та нагородженням грамотою Президії НАН України та Ради молодих учених НАН України за активну участь у науковому житті та вагомі досягнення у 2025 році.
Бажаємо подальших наукових звершень, натхнення, нових відкриттів і невичерпної енергії для реалізації найамбітніших ідей.
Робота
Vinnikov, N. A., Pohribnyi, M. T., Dolbin, A. V., Esel’son, V. B., Gavrilko, V. G., Basnukaeva, R. M., & Grytsiuk, E. M. (2025).
Dimensional effects in the thermal expansion of carbon fiber reinforced plastic at low temperatures. Low Temperature Physics, 51(9), 1122-1125.
отримала відзнаку за результатами конкурсу наукових робіт на щорічній підсумковій науковій конференції ФТІНТ ім. Б.І. Вєркіна НАН України.
Чл.-кор. НАН України Долбин Олександр Вітольдович є головою Міжнародного програмного комітету Міжнародної конференції
«Фізика конденсованих середовищ та низьких температур». Баснукаєва Р.М. є членом оргкомітету конференції.
Чл.-кор. НАН України Долбин Олександр Вітольдович є членом Наукової ради «Молекулярна фізика, фізика кріогенних рідин
та кристалів» у ФТІНТ ім. Б.І. Вєркіна НАН України.
Член-кореспондент НАН України, проф. Долбин Олександр Вітольдович - Голова спеціалізованої вченої ради з присудження наукового ступеня доктора наук Д 64.175.02 у ФТІНТ ім. Б. І. Вєркіна НАН України.
Проф. Долбин О.В. та д-р Баснукаєва Р.М. є членами Харківського місцевого оргкомітету
регулярних міжнародних семінарів "Теплоємність та теплопровідність твердих тіл за
низьких температур". Партнери та співорганізатори семінарів: Харківський національний
університет імені В.Н. Каразіна (Харків, Україна), Інститут низьких температур та
структурних досліджень ПАН (Вроцлав, Польща), Осакський університет (Осака, Японія),
Автономний університет Мадрида (Мадрид, Іспанія).
Комплекс для вимірювання теплового розширення твердих наноструктурних матеріалів та кріокристалів при низьких та наднизьких температурах є відкритим
для вирішення сучасних проблем фізики конденсованого стану, що виникають у різних наукових установах України, бере участь у виконанні цільових програм
НАН України та міжнародних проєктів.
Інформація про можливості комплексу та пропозиції щодо наукової співпраці також розміщена
на платформі LabsArena.com — сучасному сервісі для пошуку партнерів,
обладнання та лабораторних послуг.
Це дозволяє дослідникам з різних установ оперативно знаходити доступ до унікальної експериментальної бази
Комплексу для вимірювання теплового розширення твердих наноструктурних матеріалів та кріокристалів при низьких та наднизьких температурах Фізико-технічного інституту
низьких температур ім. Б.І. Вєркіна НАН України
та ініціювати спільні дослідження.
Інформація про теплове розширення необхідна при конструюванні і виборі режимів експлуатації нових виробів на основі наноматеріалів,
що призначені для експлуатації в широких температурних межах. Врахування різниці теплового розширення матеріалів, надзвичайно важливе,
оскільки при зміні температурних умов у таких конструкціях виникають значні механічні напруження, що можуть призвести до їх руйнування .
N. A. Vinnikov et al., Low Temperature Physics, 51(9), 1122–1125 (2025).
Розроблено методику термічного відновлення оксиду графена (trGO) що є ефективним сорбентом і придатний для застосування у біології та медицині, оскільки не містить токсичних
відновлювачів та розчинників. За допомогою дослідного комплексу виявлено вплив кисневмісних груп та дефектів на сорбційні властивості оксиду графену.
Встановлено що шляхом термічного відновлення можливо підвищити сорбційну ємність цієї наноструктури більш, ніж на порядок.
A.V. Dolbin et al. (Applied Surface Science 361, 213 (2016))
Вперше було досліджено теплове розширення фулериту С60 при температурі нижче 5 К. Було спостережене від’ємне теплове розширення фулериту при низьких температурах,
що свідчить про тунельну природу обертальних станів молекул С60. Введення домішок в порожнини кристалічної гратки фулериту кардинально змінює як абсолютні значення,
так і знак теплового розширення системи. Вперше виявлено існування поліаморфних перетворень в орієнтаційному склі фулериту та ефекти тунельного
обертання молекул метану та дейтерометану в октаедричних міжвузловинних порожнинах кристалічної гратки фулериту С60.
A.N. Aleksandrovskii et al. Fiz. Nizk. Temp. 29, 432 (2003) [Low Temp. Phys. 29, 324(2003)]
Рис. Температурні залежності коефіцієнтів лінійного теплового розширення (1) нагрівання (▲,●) , (2) охолодження (□) зразка (Kr)0.63-C60, (3) – чистий C60 (нагрів і охолодження).
Співпраця між ФТІНТ ім. Б.І. Вєркіна НАН України та Університетом Осаки (група проф. Y. Nakazawa) поєднала українську школу високоточної низькотемпературної дилатометрії
та японську експертизу у синтезі та фізиці органічних провідників на основі BEDT‑TTF, що принесла нові фундаментальні результати у
вивченні теплового розширення органічних надпровідників. Вдалося виявити аномалії теплового розширення та встановити зв’язок між аномаліями LTEC та
зарядовими флуктуаціями поблизу надпровідного переходу. Отримані результати можуть бути використані для побудови надчутливих сенсорів магнітного поля.
A.V. Dolbin et al., Low Temperature Physics 45 (1), 128-131 (2019)
Tеплового розширення джгутів одностінних вуглецевих нанотрубок в радіальному напрямку
Вперше було визначено низькотемпературний коефіцієнт теплового розширення джгутів одностінних вуглецевих нанотрубок в радіальному напрямку та проаналізовано взаємозв'язок між
тепловим росширенням
та теплоємністю. Пояснено ефекти насичення джгутів нанотрубок газовими домішками що приводять до значного зростання радіального теплового розширення джгутів вуглецевих нанотрубок.
A.V. Dolbin et al., Fiz. Nizk. Temp.34, 860 (2008). [Low Temp. Phys. 34, 678 (2008)].